
INCH-POUND
MIL-DTL-28830/4D
7 April 2006
SUPERSEDING
MIL-C-28830/4C
22 August 1994
DETAIL SPECIFICATION SHEET
CABLES, RADIO FREQUENCY, COAXIAL, SEMIRIGID, CORRUGATED OUTER
CONDUCTOR, LOW LOSS FOAM DIELECTRIC, .875 INCH NOMINAL, 50 OHMS
This specification is approved for use by all Departments
and Agencies of the Department of Defense.
The requirements for acquiring the product described herein shall
consist of this specification sheet and MIL-DTL-28830.
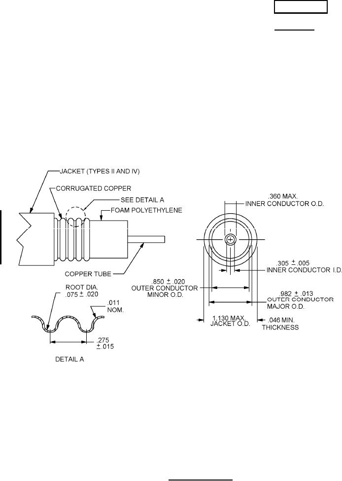
Inches (mm)
Inches (mm)
.005 (.000)
.075 (.003)
.011 (.000)
.275 (.011)
.013 (.001)
.305 (.012)
.015 (.001)
.360 (.014)
.020 (.001)
.850 (.033)
.046 (.002)
.982 (.039)
1.130 (.044)
NOTES:
1.Dimensions are in inches.
2.Metric equivalents are given for information only.
FIGURE 1. Cable configuration.
AMSC N/A
FSC 6145
For Parts Inquires call Parts Hangar, Inc (727) 493-0744
© Copyright 2015 Integrated Publishing, Inc.
A Service Disabled Veteran Owned Small Business